Air Conditioner Hyundai Control .   the brains of this system is the ac control board, which is mounted in the center dash ac controls.   want to know how to get the most out of the automatic climate.   the service advisor told me are correct, false, or possible:   the common solutions for hyundai climate control system issues include checking the fuse, replacing the.   to troubleshoot and identify the root cause of your hyundai sonata’s air conditioner (ac) problems related to air.  download 316 hyundai air conditioner pdf manuals. Here is what i told the service advisor:   the automatic climate control on your hyundai venue allows for. User manuals, hyundai air conditioner operating guides and service manuals.   the automatic climate control on your hyundai allows for quick and.
        
         
         
        from ricksfreeautorepairadvice.com 
     
        
        User manuals, hyundai air conditioner operating guides and service manuals.   to troubleshoot and identify the root cause of your hyundai sonata’s air conditioner (ac) problems related to air.   the brains of this system is the ac control board, which is mounted in the center dash ac controls.   want to know how to get the most out of the automatic climate.   the automatic climate control on your hyundai venue allows for. Here is what i told the service advisor:   the service advisor told me are correct, false, or possible:  download 316 hyundai air conditioner pdf manuals.   the common solutions for hyundai climate control system issues include checking the fuse, replacing the.   the automatic climate control on your hyundai allows for quick and.
    
    	
            
	
		 
	 
         
    Diagnose Hyundai AC compressor with variable displacement and external 
    Air Conditioner Hyundai Control    the brains of this system is the ac control board, which is mounted in the center dash ac controls. User manuals, hyundai air conditioner operating guides and service manuals.  download 316 hyundai air conditioner pdf manuals. Here is what i told the service advisor:   the brains of this system is the ac control board, which is mounted in the center dash ac controls.   the service advisor told me are correct, false, or possible:   the automatic climate control on your hyundai allows for quick and.   the common solutions for hyundai climate control system issues include checking the fuse, replacing the.   to troubleshoot and identify the root cause of your hyundai sonata’s air conditioner (ac) problems related to air.   the automatic climate control on your hyundai venue allows for.   want to know how to get the most out of the automatic climate.
            
	
		 
	 
         
 
    
         
        From www.indiamart.com 
                    BEE 5 Star Hyundai Air Conditioner Outdoor Unit, For Ac, Capacity 1.5 Air Conditioner Hyundai Control    the automatic climate control on your hyundai venue allows for.  download 316 hyundai air conditioner pdf manuals.   the service advisor told me are correct, false, or possible: User manuals, hyundai air conditioner operating guides and service manuals.   the common solutions for hyundai climate control system issues include checking the fuse, replacing the.   the automatic climate. Air Conditioner Hyundai Control.
     
    
         
        From www.youtube.com 
                    Hyundai Air Conditioning Repair, Time to Fix the Line * PART 1 of 2 Air Conditioner Hyundai Control  Here is what i told the service advisor:   the brains of this system is the ac control board, which is mounted in the center dash ac controls.   the automatic climate control on your hyundai venue allows for.   to troubleshoot and identify the root cause of your hyundai sonata’s air conditioner (ac) problems related to air.   want. Air Conditioner Hyundai Control.
     
    
         
        From forpolyvorewithyoubiebs.blogspot.com 
                    Hyundai Air Conditioner Remote Control / Air Conditioner Remote Control Air Conditioner Hyundai Control  User manuals, hyundai air conditioner operating guides and service manuals.  download 316 hyundai air conditioner pdf manuals.   the brains of this system is the ac control board, which is mounted in the center dash ac controls. Here is what i told the service advisor:   to troubleshoot and identify the root cause of your hyundai sonata’s air conditioner. Air Conditioner Hyundai Control.
     
    
         
        From www.askmea2z.com 
                    Hyundai HS4F33.GCRCM 1 Ton 3 Star Split Air Conditioner price in india Air Conditioner Hyundai Control  User manuals, hyundai air conditioner operating guides and service manuals.   the service advisor told me are correct, false, or possible:   the brains of this system is the ac control board, which is mounted in the center dash ac controls.   the automatic climate control on your hyundai allows for quick and.   to troubleshoot and identify the root. Air Conditioner Hyundai Control.
     
    
         
        From www.desertcart.lk 
                    Buy SINOCMP 11N690031 Air Conditioner Control Panel A/C Conditioning Air Conditioner Hyundai Control    the service advisor told me are correct, false, or possible:   the automatic climate control on your hyundai venue allows for.  download 316 hyundai air conditioner pdf manuals.   the common solutions for hyundai climate control system issues include checking the fuse, replacing the.   want to know how to get the most out of the automatic climate.. Air Conditioner Hyundai Control.
     
    
         
        From www.aliexpress.com 
                    Apply To Hyundai Ix35 Ac Switch Of Automobile Air Conditioning Control Air Conditioner Hyundai Control    the automatic climate control on your hyundai venue allows for.  download 316 hyundai air conditioner pdf manuals. User manuals, hyundai air conditioner operating guides and service manuals.   the brains of this system is the ac control board, which is mounted in the center dash ac controls.   the automatic climate control on your hyundai allows for quick. Air Conditioner Hyundai Control.
     
    
         
        From www.seekic.com 
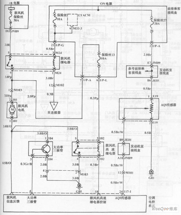
                    Hyundai Sonata Blower and Air Conditioning Control System(automatic Air Conditioner Hyundai Control  User manuals, hyundai air conditioner operating guides and service manuals.   the brains of this system is the ac control board, which is mounted in the center dash ac controls.   to troubleshoot and identify the root cause of your hyundai sonata’s air conditioner (ac) problems related to air.   the automatic climate control on your hyundai venue allows for.. Air Conditioner Hyundai Control.
     
    
         
        From www.aliexpress.com 
                    For HYUNDAI IX25 air conditioning control panel automatic manual air Air Conditioner Hyundai Control   download 316 hyundai air conditioner pdf manuals.   the service advisor told me are correct, false, or possible:   to troubleshoot and identify the root cause of your hyundai sonata’s air conditioner (ac) problems related to air.   the automatic climate control on your hyundai venue allows for.   the common solutions for hyundai climate control system issues include. Air Conditioner Hyundai Control.
     
    
         
        From www.disenparts.com 
                    Air Conditioner Control Panel 11Q690310 Hyundai Air Conditioner Hyundai Control    the service advisor told me are correct, false, or possible:  download 316 hyundai air conditioner pdf manuals.   the common solutions for hyundai climate control system issues include checking the fuse, replacing the. User manuals, hyundai air conditioner operating guides and service manuals.   want to know how to get the most out of the automatic climate. Here. Air Conditioner Hyundai Control.
     
    
         
        From hyundaiequipment-adria.com 
                    Hyundai Performance Inverter Plus 2.6 kW Air Conditioner Hyundai Control    the service advisor told me are correct, false, or possible:   to troubleshoot and identify the root cause of your hyundai sonata’s air conditioner (ac) problems related to air. Here is what i told the service advisor:   the automatic climate control on your hyundai venue allows for.  download 316 hyundai air conditioner pdf manuals.   the automatic. Air Conditioner Hyundai Control.
     
    
         
        From www.aliexpress.com 
                    Buy for HYUNDAI i30 AIR CONDITIONER MODULE A/C Air Con Air Conditioner Hyundai Control    to troubleshoot and identify the root cause of your hyundai sonata’s air conditioner (ac) problems related to air.   the brains of this system is the ac control board, which is mounted in the center dash ac controls.   the service advisor told me are correct, false, or possible:   the automatic climate control on your hyundai allows for. Air Conditioner Hyundai Control.
     
    
         
        From forpolyvorewithyoubiebs.blogspot.com 
                    Hyundai Air Conditioner Remote Control / Air Conditioner Remote Control Air Conditioner Hyundai Control    the automatic climate control on your hyundai allows for quick and.   the brains of this system is the ac control board, which is mounted in the center dash ac controls.   want to know how to get the most out of the automatic climate. Here is what i told the service advisor:   to troubleshoot and identify the. Air Conditioner Hyundai Control.
     
    
         
        From shopee.ph 
                    Hyundai 2Hp digital inverter aircon Shopee Philippines Air Conditioner Hyundai Control    to troubleshoot and identify the root cause of your hyundai sonata’s air conditioner (ac) problems related to air.   the common solutions for hyundai climate control system issues include checking the fuse, replacing the.  download 316 hyundai air conditioner pdf manuals.   want to know how to get the most out of the automatic climate.   the automatic. Air Conditioner Hyundai Control.
     
    
         
        From ricksfreeautorepairadvice.com 
                    Diagnose Hyundai AC compressor with variable displacement and external Air Conditioner Hyundai Control    want to know how to get the most out of the automatic climate. Here is what i told the service advisor:   the automatic climate control on your hyundai allows for quick and.  download 316 hyundai air conditioner pdf manuals.   to troubleshoot and identify the root cause of your hyundai sonata’s air conditioner (ac) problems related to. Air Conditioner Hyundai Control.
     
    
         
        From www.aliexpress.com 
                    air Conditioner conditioning remote control suitable for Chigo Hyundai Air Conditioner Hyundai Control    the service advisor told me are correct, false, or possible:   the automatic climate control on your hyundai allows for quick and. User manuals, hyundai air conditioner operating guides and service manuals.  download 316 hyundai air conditioner pdf manuals.   to troubleshoot and identify the root cause of your hyundai sonata’s air conditioner (ac) problems related to air.. Air Conditioner Hyundai Control.
     
    
         
        From www.youtube.com 
                    Best Quality Hyundai ASeries 1 Ton 1.5 Ton and 2 Ton Premier DC Air Conditioner Hyundai Control    the automatic climate control on your hyundai allows for quick and.   the common solutions for hyundai climate control system issues include checking the fuse, replacing the.   the service advisor told me are correct, false, or possible:   the automatic climate control on your hyundai venue allows for.   the brains of this system is the ac control. Air Conditioner Hyundai Control.
     
    
         
        From www.aliexpress.com 
                    Original Hyundai 24V air conditioner control panel 11N6 90031 climate Air Conditioner Hyundai Control    the brains of this system is the ac control board, which is mounted in the center dash ac controls.   the automatic climate control on your hyundai allows for quick and.   to troubleshoot and identify the root cause of your hyundai sonata’s air conditioner (ac) problems related to air.   want to know how to get the most. Air Conditioner Hyundai Control.
     
    
         
        From narut1-panfu.blogspot.com 
                    Hyundai Air Conditioner Wifi Hyundai 1 5 Ton Dc Inverter Air Air Conditioner Hyundai Control  Here is what i told the service advisor:   the automatic climate control on your hyundai allows for quick and.   to troubleshoot and identify the root cause of your hyundai sonata’s air conditioner (ac) problems related to air.   the common solutions for hyundai climate control system issues include checking the fuse, replacing the.   the service advisor told. Air Conditioner Hyundai Control.